循環水冷卻器膠球清洗自動在線清洗裝置技術介紹
介紹了一種循環水冷卻器用新型膠球在線清洗器。該膠球清洗自動在線清洗裝置的應用結果表明,膠球在線清洗技術可較好地解決循環水冷卻器的管內結垢問題,可減少冷卻器的腐蝕,提高冷卻器的傳熱效率,具有較好的應用價值。
在石化及熱電生產過程中,冷卻器結垢是一種常見現象,結垢可使設備的傳熱效率下降,生產能力降低,也可增加介質流動的阻力,使輸送設備能耗上升,垢層還可引起設備垢下腐蝕,縮短設備的使用壽命,嚴重時造成設備堵塞,影響裝置的平穩運行,甚至導致停產。目前,對冷卻器的結垢主要采用周期性停工清洗(化學清洗或高壓清洗)的辦法進行處理。這種辦法不能解決冷卻器運行期間因結垢導致的效率下降與垢下腐蝕等問題。
針對上述問題,經多年的研究,開發了一種冷卻器新型膠球在線清洗技術,并在某煉油廠氣分裝置上投用,效果良好。
1、膠球在線清洗技術
膠球清洗技術是20世紀80年代發展起來的冷卻器清洗技術,先在熱電行業冷卻水系統中使用,它需要膠球清洗泵及膠球收、放的旁路設備,系統較復雜。在試驗的基礎上研制出的一種用于冷卻器的新型膠球在線清洗器,其結構見圖1。它具有水流定向切換和特殊的膠球收、放機構,可利用循環水的系統動力實現在線清洗。
其工作原理是,將膠球清洗裝置于冷卻器系統的旁路中,利用循環水的系統動力推動海綿膠球在管內流動,并借助海綿球的彈力對管壁施加壓力,膠球和管內壁之間的擠壓及摩擦滑動具有很好的研削效果,可有效清除污垢。通過清洗器換向閥的定位轉動改變水流的方向,使膠球在水流的作用下對冷卻器進行反復清洗,并經排污管排到系統外。該過程通過循環水自身的壓力來實現,避免了新增膠球清洗泵及其附屬設備,簡化了清洗操作,可節省大量的人力和物力,避免污垢在管內積聚,能確保冷卻器高效長周期運行。
1.操作手柄2.進水管3.收球網4.清洗器外殼5.分水器6.總進水管7.膠球投放口8.換向閥9.銅軸承10.排水管
圖1膠球清洗器結構示圖
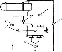
冷卻器膠球在線清洗工藝流程見圖2。清洗時,關閉主線2#、5#閥門,打開側線1#、3#、4#閥門,隨后打開6#排污閥。冷卻水進入清洗器左倉,膠球在水流作用下通過冷卻器,對管程的污垢進行清洗,膠球隨水流進入清洗器右倉,污水從排污口排出。清洗一定時間后,將清洗器手柄轉動90°,水流反向進入清洗器右倉,膠球在水流作用下經過冷卻器管束進行清洗,膠球返回左倉。這樣反復清洗多次,直到排污口出清水為止。清洗完畢,關閉排污口,冷卻器切換到正常狀態。冷卻器膠球在線清洗裝置技術具有以下優點:
①充分利用了循環水系統的壓力,無需增加動力和放、收球設備,即可實現冷卻器在線自動清洗。膠球清洗器結構簡單,操作方便,便于現場實施,每次清洗時間20~30min,清洗費用低,效果好。
②操作人員可根據冷卻器的結垢情況進行定時除垢,將現有的脫除硬垢方式轉變為軟垢清洗,使冷卻器在運行的過程中始終保持良好的換熱狀態,提高了設備的傳熱效率、循環水的利用率以及設備的運行周期。按正常情況,設備全年平均除垢率為20%時,可節省循環冷卻水15%以上。冷換設備檢修周期可從目前的1~2a提高到5~6a,可節省大量的設備檢修費用。
③膠球清洗器可做到一器多用,降低單臺設備的投資費用,單臺清洗器一次性投資僅為冷卻器價格的10%~15%。
④膠球回收率達95%以上。
2、工業應用
某煉油廠氣分裝置中有4臺直徑為,900mm冷卻器,為了檢驗實施效果,在其中2臺上安裝使用了膠球清洗器,這2臺冷卻器為4管程,其余2臺均為2管程。由于管程數不同,4臺冷卻器除循環冷卻水用量有一定的差別外,其余工藝介質及結構參數均相同。冷卻器運行3個月后進行了1次清洗,結果表明,安裝膠球清洗器的2臺冷卻器清洗后總傳熱系數提高16.4%,而沒有安裝的2臺采用反沖清洗方法除垢,傳熱系數無明顯變化,說明膠球在線清洗器具有較好的清洗效果。經清洗器清洗后的2臺冷卻器循環水量略有增加,說明膠球無堵塞現象,兩者比較,可減少1/4的用水量,降低了運行成本。
循環水冷卻器膠球清洗自動在線清洗裝置是應用新一代在線自動清洗技術的產品,它克服了傳統的停產進行化學或機械清洗中循環水系統投放水質穩定劑與阻垢劑的不足,可節省大量的循環冷卻水及設備維修費用,適用于煉油、化工、電力、紡織以及造紙等行業中使用的冷卻器。